
1、 Обзор
Регуляторы давления YWK-50 и YWK-50-C представляют собой однополюсные двухпозиционные электрические переключатели, которые работают при изменении давления и могут использоваться в сочетании с различными приводами для обеспечения бинарной регулировки процесса.
Тип YWK-50 представляет собой оболочку из фенольного порошка обычного типа.
Тип YWK-50-C представляет собой литой алюминиевый корпус, который является водонепроницаемым и выдерживает условия механического вращения, указанные в GB8355-87.
2、 Принцип работы
Когда давление среды повышается или снижается, гофрированная труба удлиняется или укорачивается, а переключатель перемещается с помощью рычага и рычага, чтобы замыкать и размыкать контакт, тем самым достигая цели двухпозиционной регулировки.
3、 Основные технические индикаторы
Средняя температура: -40~+60 ℃;
Контактная мощность: 380 В, 3 А переменного тока; 220 В 2,5 А переменного тока;
Срок службы: 100000 циклов;
Положение установки: вертикальное (наклон в пределах ±22,5° может работать нормально);
Температура окружающей среды: -25~55 ℃;
Уровень защиты: тип YWK-50-C соответствует IPX4 в GB4208-84;
Модель YWK-50 соответствует IP40 в GB4208-84;
4、 Список обычных типичных характеристик продукта: (Единица измерения: МПа)
| Диапазон давления | Минимальная разница переключения | максимальная разница переключения, | ошибка повторения | ошибка установки значения |
| 0~0,2 | 0,01 | 0,08 | 0,012 | 0,008 |
| 0~0,3 | 0,025 | 0,1 | 0,016 | 0,012 |
| 0~0,5 | 0,03 | 0,1 | 0,016 | 0,020 |
| 0~0,8 | 0,07 | 0,25 | 0,03 | 0,032 |
| 0~1,0 | 0,07 | 0,25 | 0,04 | 0,04 |
| 0~1,5 | 0,1 | 0,28 | 0,05 | 0,06 |
| 0~2,0 | 0,12 | 0,3 | 0,07 | 0,08 |
| 0~3,0 | 0,15 | 0,5 | 0,1 | 0,12 |
| 0~4,0 | 0,25 | 0,6 | 0,14 | 0,16 |
5. Установка, настройка и использование:
Откройте крышку счетчика и установите контроллер вертикально на стенку судна или приборную панель. Категорически запрещается прикасаться к руке руками или инструментами во избежание изменения характеристик.
Снимите контргайку, поверните регулировочный рычаг так, чтобы указатель указывал на желаемое значение давления, и затяните контргайку.
Поверните ручку разницы переключения, чтобы получить желаемую разницу переключения.
Напорная трубка: открутить разъем и отключить? Один конец металлического напорного патрубка 6 припаивается к втулке, соединение затягивается для герметизации соединительного патрубка и через напорный патрубок в камеру гофрированной трубы подается регулируемая среда.
Проверьте правильность установки, установите крышку счетчика и подключите источник питания. Использование контроллеров инструментов должно регулярно проверяться.
Завод-производитель реализует три гарантии качества продукции, и в течение 18 месяцев со дня производства вся продукция должна обеспечить нормальное использование с соблюдением правил хранения и использования. В противном случае ответственность за ремонт или замену деталей несет ответственность.
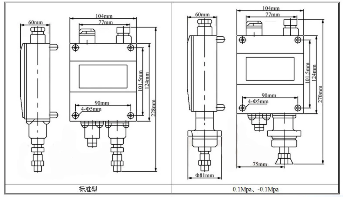
5、 Внешний вид и установочные размеры указаны на крышке: (Единица измерения: мм)
6. Меры предосторожности:
Число на ручке разницы переключения указывает только величину разницы переключения, а не фактическое значение, которое следует считывать из стандартной таблицы. Указанное значение указателя относится к значению давления во время переключения, вызванному снижением давления. При контроле давления, чтобы оно не превышало заданное значение давления, указатель должен быть установлен в положение, которое на одну разницу переключателей ниже заданного значения. После регулировки не поворачивайте ручку переключателя снова.
Чтобы контролировать давление в заданном диапазоне давления, сначала отрегулируйте значение настройки нижнего предела (отрегулируйте указатель на значение давления), а затем отрегулируйте значение настройки верхнего предела (отрегулируйте ручку разницы переключения, чтобы переключатель переключался при повышении давления). к значению давления).
Регулируемый диапазон разницы переключения, указанный в таблице технических характеристик, относится к минимальному гарантированному диапазону регулировки, который в реальных ситуациях может быть немного больше, чем значения в таблице технических характеристик.
7、 Пример выбора и настройки:
Если необходимо контролировать выходное давление компрессора для поддержания его в диапазоне 0,5–0,6 МПа, следует выбрать регулятор давления с характеристиками 0–0,8 МПа и подключить провод к цепи управления мощностью. двигателя компрессора для подачи контролируемого газа в сильфонную камеру. Поверните регулировочный рычаг, чтобы указать на указателе нижний предел 0,5 МПа, включите питание и повысьте напряжение, а затем несколько раз отрегулируйте ручку разницы переключения, пока она не достигнет 0,6 МПа, пока контроллер не переключится.



